产品类别:滤油(yóu)机系列
产品描述:液压(yā)润滑系统中水的存在(zài)会引起(qǐ)油液氧化,使(shǐ)油(yóu)液变质,减小油(yóu)膜厚度,降低润滑性,引起油液变性聚合而形成大分子,使油液粘度改变,形成有机酸,进而腐蚀金属表面(miàn),降低或丧失油液的介电强度。对于传统的过滤与分离设
咨询热线:15090380199
产品描述(shù)
液压(yā)润滑系统中水的存在会引(yǐn)起油液(yè)氧化,使油液变质,减小油膜厚度,降低润滑性,引起油液变性聚合(hé)而形成大分(fèn)子,使油液粘度改变(biàn),形成有机酸,进而(ér)腐蚀金属表面,降低或丧失油液的介电强度。对于传统的过滤与分离设备(bèi),从相互混杂在一起的一种液体中分(fèn)离(lí)出另一种液体尤为困难,我公司研制的聚结分离式滤油机,集精密过滤和**脱水为一体,可有效(xiào)清除油液中的颗粒杂质和乳化水、游离水,而(ér)不损害(hài)原产品的品质。对于含大量水分子的油液,其分离效果尤为显著,分离(lí)速度是传统分离速度的(de)几倍到(dào)几十倍。
聚结脱水滤油(yóu)机应用(yòng)范围
●汽轮机(jī)油及变压器油的净化
●液压润滑系统油的除水及除(chú)杂质过滤(lǜ)。
●接入液压润滑系统**提高系统的清洁(jié)度。
聚结脱水滤油机(jī)技术原理
不同的液体有着不同的表面张力,而液体流(liú)过小孔时,表面张力越小,所通过的速(sù)率就越快。当不同混合液体流入分离器后,首先进入聚结滤芯,聚结(jié)滤芯(xīn)具有多层过滤(lǜ)介质,其孔径逐层递增。由于表面张力的差异,油液快速通过滤层,而水却缓慢得多;又由于聚结滤芯采用亲水材料,微小的水滴(dī)更是吸附在滤层表面(miàn)从而(ér)造成水滴的(de)聚结。受动能的(de)作用,小(xiǎo)液滴竞相(xiàng)通过开孔,逐渐(jiàn)汇(huì)成大的液滴,并在重力的作用下,沉降而与油液分离。通过聚结滤芯后的油液,仍有尺(chǐ)寸较小的(de)水珠在(zài)惯性的作用下向前至分离滤芯处。分离滤芯由特殊的疏水材料制成,在油液通过分离(lí)滤芯时,水珠被挡在滤芯(xīn)的外面,而油液则(zé)通过分离滤芯,并(bìng)从出口排出。


聚结脱水滤油(yóu)机系统特点
集精密(mì)过滤及**脱水两种功(gōng)能为一体,应用(yòng)先进的“聚结分离”技术进行脱水,脱(tuō)水效率高、能力强,尤其对油液中大量的水进行分离,具有真空法、离心(xīn)法无法比拟的优点(diǎn),可破除介质中全部的油水乳化结构;通(tōng)过颗粒过(guò)滤系统的过(guò)滤,可(kě)将介质的清洁度,稳定地控制在系统要求状态(tài),以保证油(yóu)液的清洁(jié)度;不改变油液的物理(lǐ)、化学(xué)性质,延长油液的使用寿命;能耗小,运行费用低;系统配置优良,连(lián)续工作性能强,适合在线运行。
聚结系(xì)统
聚(jù)结系统由一组聚结(jié)滤芯组成(chéng),聚结滤芯(xīn)采用了独特的*性分子(zǐ)结构,油(yóu)液中(zhōng)的游离水及乳化水在通过滤芯后(hòu),被聚结(jié)成较大的水滴,再依靠重力的作用下沉降至储水罐内。
分离系统
分离系统的分离滤(lǜ)芯由特殊的疏水材料制成,油液通过滤(lǜ)芯时,水珠被挡在滤(lǜ)芯的外表面,相互聚结直至(zhì)因重力作用,沉降至储水罐内。
排水系统
分离出来的(de)水份储存在储水罐内,当界面高度到达到(dào)设定值时,打开阀(fá)门将水(shuǐ)排出(chū),直至降到下液面,关闭阀门,停止排水。根据用(yòng)户的要求,也可安装油水界面(miàn)仪,使油水的分界面被测出,当达到所(suǒ)设(shè)定的上限值时,储(chǔ)水罐下(xià)部的电磁阀开启,积水通过排水口排出,实现自动排水,真正做到无人值守(shǒu)。
颗粒过滤系(xì)统(tǒng)
采用(yòng)**滤材做过(guò)滤介质,超大过滤面积设计,可有效地滤除*细微的(de)颗粒杂质,使油品达到很高的清(qīng)洁度。通过控制阀门的切换,可实现(xiàn)单(dān)独过滤或与(yǔ)聚结分离系统组合成一体,形成过滤+分水的完美系(xì)统。

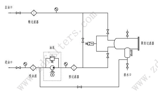
本机共有五级过滤系统。
**级吸油滤(lǜ),设(shè)在吸油口粗过(guò)滤器(qì),保护油(yóu)泵并延长主(zhǔ)过滤器的使用(yòng)寿命。
第二(èr)级预过滤器,设在聚结(jié)器的上游(yóu)。即可延长聚结器的寿命,也可以减少滤后液体中颗粒的含量。
第三级聚结过滤器使油液中的水(shuǐ)分凝聚下沉。
第四(sì)级分离过滤器进一步阻拦油中微(wēi)小的水珠,达到**分离的作用。
第五级精过滤(lǜ)器,过滤介质(zhì)采用精度及纳污容量很大的(de)滤材(cái),可安全、**地净化油液。
聚结脱水滤(lǜ)油机设备选型(xíng)
河南纵达过滤(lǜ)设备有限公司以过硬的(de)技术设计定制产(chǎn)品(pǐn)方案,生产优(yōu)质的各种滤芯、过滤器、滤油机,以完善的服务,赢(yíng)得了大量(liàng)的客(kè)户(hù),充分(fèn)满足客(kè)户的需求。
产品描述不(bú)尽完整,详细资料或定制请电话咨(zī)询15090380199
因技术而生 铸质量而成









